中國粉體網訊 脈石英是富含SiO2的高品質石英,SiO2含量通常高于99%,是生產光伏玻璃、半導體材料、光纖通信等高端產品的核心原料。然而,我國脈石英礦床普遍存在品位低、包裹體雜質多的問題,尤其新疆某脈石英礦,原礦中除了95.72%的石英外,還含有方解石、白云母、褐鐵礦等脈石礦物,以及Al、Ca、Fe等雜質元素,如何高效提純并實現分級利用,一直是行業難題。

原礦顯微鏡照片
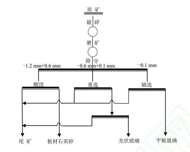
近日,中國地質科學院鄭州礦產綜合利用研究所發表的最新成果,為脈石英資源開發帶來了突破性進展——一種“短流程梯級綜合利用技術”,讓一塊礦石通過簡單工藝就能產出三種高價值產品。
傳統提純工藝往往面臨流程復雜、成本高、污染大等問題。例如,化學提純和熱處理法雖能制備高品質石英砂,但工藝繁瑣,還可能帶來化學試劑污染。而這次研究團隊另辟蹊徑,開發出“破碎-磨礦-篩分-磁選-酸浸”的短流程工藝,通過“梯級利用”理念,讓不同粒度的礦石各盡其用。

試驗工藝流程
光伏玻璃的“黃金原料”
-0.6mm+0.1mm粒級的石英砂通過“兩段磁選”工藝實現精準提純:第一段用0.8T磁場去除強磁性礦物,第二段采用超導磁選機,當磁場強度提升至3T時,奇跡發生了——產出的石英砂SiO2含量高達99.52%,Fe2O3含量僅0.0094%,完全滿足光伏玻璃用硅質原料的高標準(SiO2≥99.0%、Fe2O3≤100mg/kg)。更關鍵的是,該工藝無需浮選和酸浸,真正實現了低成本、無污染生產。
人造石英板材的“美白擔當”
-1.2mm+0.6mm粒級:對于板材石英砂而言,白度是核心指標。研究團隊采用鹽酸酸浸法,通過優化工藝參數:80g/t鹽酸用量、80℃溫度、6小時浸出時間,讓石英砂白度飆升至95.62%,達到板材石英砂高級品要求。這種方法精準去除了表面及鑲嵌的方解石、白云母、褐鐵礦等顯色雜質,為高端人造石英石板材提供了優質原料。
平板玻璃的“綠色配料”
針對細粒級(-0.1mm)石英砂,研究團隊采用4.5T超導磁選,獲得SiO2含量98.30%、Fe2O3含量0.199%的產品,滿足平板玻璃用硅質原料二級品要求。雖然粒度偏細,但作為配料使用,實現了資源的全回收,避免了傳統工藝中細粒級礦石被丟棄的浪費。
“牛”在哪?
流程短:從礦石到產品只需“破碎-磨礦-篩分-磁選-酸浸”,相比傳統“破碎-色選-棒磨-分級-磁選-浮選”等冗長流程,該技術減少了浮選等復雜環節,工藝步驟縮短,大幅降低能耗和設備投資。
成本低:以酸浸工藝為例,通過精準控制鹽酸用量(80g/t)和條件,在保證效果的同時,試劑成本較傳統方法降低。超導磁選技術雖設備投入較高,但長期運行能耗低,且無需大量化學藥劑。
更環保:傳統工藝中浮選藥劑和大量酸液使用是污染大戶,而該技術僅在部分環節使用鹽酸,且用量可控,無浮選藥劑污染,廢水排放量較傳統工藝減少,符合綠色礦山發展要求。
小結
這項技術的突破,不僅為脈石英礦的開發提供了范本,讓原本因雜質含量高而受限的脈石英礦實現高效利用;根據粒度和雜質分布精準分質利用,提高資源綜合利用率;短流程、低能耗、少污染的工藝,契合綠色礦山發展趨勢。
參考來源:
國家知識產權局
譚琦等.新疆某脈石英短流程梯級綜合利用技術研究
(中國粉體網編輯整理/九思)
注:圖片非商業用途,存在侵權告知刪除!
















