中國粉體網訊 螢石常與方解石、重晶石等礦物伴生,由于與重晶石、方解石的物理化學性質類似,導致螢石礦精選困難。而浮選是分離螢石與其共伴生脈石礦物的最常見分選方法,其中浮選藥劑、浮選工藝、浮選設備等均是提高分離效率的重要因素。
浮選藥劑
(1)捕收劑及捕收機理
根據極性基團的種類,螢石浮選所用的捕收劑可分為三大類:陰離子型、陽離子型和其他捕收劑。
螢石浮選常用捕收劑和抑制劑作用機理
(2)抑制劑及抑制機理
含鈣礦物(螢石、方解石)表面具有相似的Ca2+離子活性位點、溶解性、表面電荷,與傳統脂肪酸類捕收劑具有相近的反應活性。因此,需要選擇性地抑制脈石礦物,使其表面更加親水,增大脈石礦物與目的礦物顆粒之間的表面性質差異,最終實現分離。螢石浮選中的抑制劑大致可分為兩類,即無機抑制劑和有機抑制劑。
常用抑制劑作用機理
螢石選礦工藝
由于螢石礦中的脈石礦物主要是石榴石、石英、方解石、重晶石等,當原礦中磁性礦物含量較多時,采用磁選進行拋尾,磁性產品作為尾礦丟棄,非磁性產品進入浮選環節,進而減少螢石礦浮選的礦量,提高入選螢石的品位。
在磁選過程中,通常采用高梯度磁選機進行選別。非磁性礦物進入浮選機中,在抑制劑、捕收劑等藥劑的作用下,提高螢石精礦的品位和回收率。
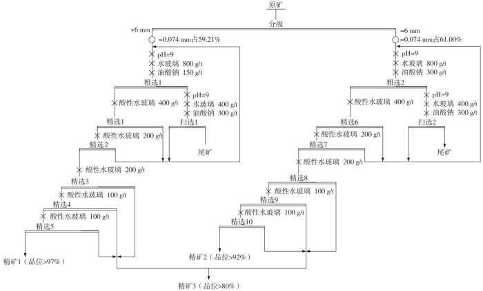
螢石閉路浮選試驗流程
根據不同伴生類型的螢石礦,浮選工藝可分為以下幾種:
石英型螢石礦:常用一段粗磨粗選—粗精礦再磨—多次精選的工藝流程。
重晶石型螢石礦:常采用優先混合浮選螢石和重晶石、再進行分離的浮選流程。
硫化礦型螢石礦:常采用黃藥、黑藥等捕收劑優先浮選硫化礦,再用脂肪酸類捕收劑從尾礦中浮選螢石。
稀土-螢石礦:常需分離稀土與螢石并提純,主要工藝包括優先浮選、磁-浮聯合等。
10月29-31日,北京粉體技術協會、柏德英思展覽(上海)有限公司、山東中粉會展服務有限公司將在上海跨國采購會展中心聯合主辦“上海國際非金屬礦工業展覽會(SINMMIE2025)”,展會現場將同期舉辦“非金屬功能粉體加工與應用技術交流會”,屆時將邀請武漢理工大學張凌燕教授作《國內螢石選礦技術探究及螢石市場發展趨勢分析》主題報告,分析國內螢石資源現狀和特征,對不同脈石伴生的螢石主要類型礦石的浮選方案、典型工藝流程以及藥劑制度和指標等進行探討,展望新技術新工藝在螢石選礦中的應用。同時對螢石精礦市場發展態勢開展分析和預測,為螢石資源的高效開發提供基礎性信息。
專家介紹
長期從事包括石英、石墨、螢石、磷礦及碳酸鈣等戰略非金屬礦產及新興領域礦產的選礦與提純、礦物材料以及礦山尾礦綜合利用等領域的基礎及應用研究。
承擔并完成國家多項國家、省級重點研發計劃及外合作研發等項目79項。發表論文86篇,其中SCI收錄論文15篇,獲授權發明專利10項,實現成果轉化3項。
獲省部級科技進步獎及行業獎4項,出版《礦物保溫隔熱材料及其應用》專著,擔任教指委規劃教材《礦物浮選》副主編,參編2部非金屬礦相關手冊及工具書。
參考文獻:
李育彪:我國螢石資源及選礦技術進展,武漢理工大學
張凌燕:石墨、石英、螢石選礦提純技術進展,武漢理工大學
黃凱:伴生型螢石礦浮選研究進展及發展趨勢,江西理工大學
粉體網:螢石產業鏈全景圖
(中國粉體網編輯整理/昧光)
注:圖片非商業用途,存在侵權告知刪除!

















