
常州市龍鑫智能裝備股份有限公司
白金會員
已認證

常州市龍鑫智能裝備股份有限公司
白金會員
已認證
常規的腐殖酸鈉噴霧造粒干燥機,多以空氣作為干燥介質。其主要缺點是干燥速率低、熱效率低、排氣中的顯熱和潛熱很難回收,如果回收的話成本很高,技術難度大,所以目前此類干燥器都是將尾氣作為廢氣排出。據行業數據統計,傳統干燥工藝的熱效率普遍低,干燥周期較新設備延長,不僅導致生產效率低下,還造成了大量的能源浪費。

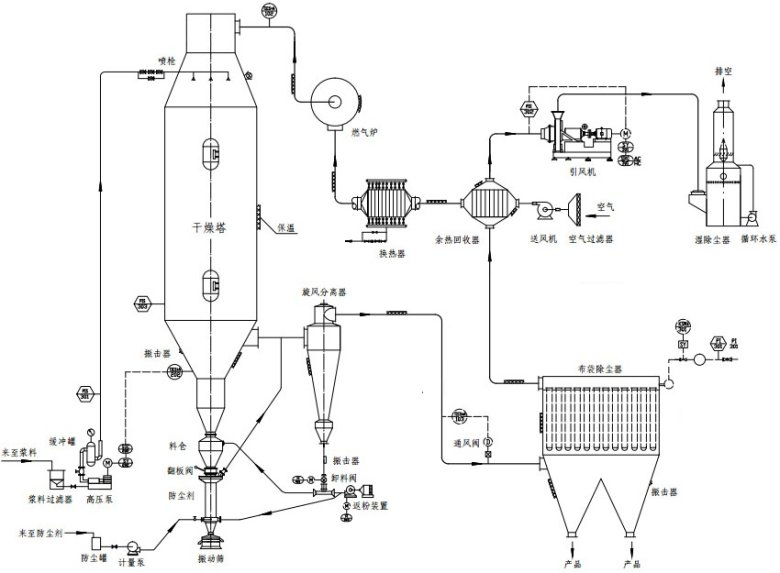
而過熱蒸汽作為干燥介質的對流干燥機,除了能克服以上缺點外,還具有凈耗能低、傳熱傳質效率高、產品品質好及環境友好等優點。過熱蒸汽具有高比熱容與導熱系數,其傳熱系數比熱風高,可使干燥速率提升,同時實現熱量循環利用,熱效率提升。此外,蒸汽介質無氧氣參與,避免物料氧化變質,尤其適合腐殖酸類熱敏性物質,確保產品活性與色澤穩定。尾氣經冷凝回收后,水可循環使用,真正實現“O排放”,環保效益顯著。
(1) 隨著腐殖酸鉀在農業、醫藥、環保等領域的應用持續深化,市場對產品純度、粒度均勻性及流散性提出了高要求。從農業領域來看,前沿復合肥、水溶肥等對腐殖酸鉀顆粒的球形度、粒徑偏差要求愈發嚴格,粒徑均一性要求提升至,振實密度的一致性要求提升;在醫藥領域,對腐殖酸鉀的活性成分保留率要求穩定,避免高溫氧化造成的效能損失;環保層面,行業環保合規成本不斷上升,倒逼企業尋求低排放、低能耗的綠色工藝。
(2) 傳統噴霧干燥設備易導致顆粒團聚、粒徑分布不均,且能耗高、維護復雜,已成為制約行業發展的技術短板。在生產過程中因傳統設備無法精準控制溫度,導致腐殖酸鉀活性成分損失率高,不僅影響產品質量,還增加了生產成本。面對這些挑戰,龍鑫干燥基于市場需求與技術積累,推出新一代過熱蒸汽噴霧造粒干燥系統,通過工藝優化與智能控制,實現產品品質與生產效率的雙重躍升。

(1) 閉式循環熱能管理系統
龍鑫干燥的創新技術之一在于其閉式循環熱能管理系統。該系統采用全密閉氮氣/蒸汽循環系統,結合多級余熱回用技術,將干燥過程中產生的大部分尾氣循環利用,顯著提升熱效率。通過智能余熱回收模塊,系統能夠自動調節熱能回收與再利用的比例,確保能量損失最小化。實測數據顯示,該系統較傳統工藝節能,大大降低了企業的運營成本。
(2) 動態耦合控溫技術
為了滿足腐殖酸鉀生產中對溫度控制的精準要求,龍鑫干燥研發了動態耦合控溫技術。該技術采用多區段溫度梯度控制策略,通過實時調節蒸汽流量與霧化壓力,確保物料在干燥塔內經歷“快速脫水-梯度固化-表面活化”三階段的精準處理。這一技術不僅提高了產品的含水率穩定性和粒徑分布均勻性,還顯著提升了產品的球形度和流散性,滿足了復合肥、水溶肥等領域的嚴苛要求。
(3) 內置流化床強化造粒
龍鑫干燥還創造性地將噴霧干燥與流化床技術相融合,在干燥塔底部設置了動態流化床裝置。濕物料經霧化后直接進入流化區,通過氣固兩相湍動實現顆粒表面包覆與致密化。這一設計不僅提高了產品的堆積密度和流動性,還有效解決了腐殖酸鉀易吸潮結塊的問題,提升了產品的儲存穩定性和運輸便利性。
(4) 全流程智能監控系統
為了實現生產過程的智能化管理,龍鑫干燥為其過熱蒸汽噴霧造粒干燥系統搭載了全流程智能監控系統。該系統集成多個傳感器,實時采集溫度、壓力、流量等關鍵參數,并通過數字孿生模型預測工藝偏差并自動修正。同時,系統還配備了多級安全聯鎖裝置,能夠在短時間內響應異常工況,確保生產連續性和人員安全。這一技術的應用極大地提升了企業的生產效率和安全管理水平。

隨著腐殖酸行業向精細化、前沿化轉型,干燥設備的技術創新成為企業競爭力的核心。江蘇龍鑫憑借20余年干燥工程經驗,依托國家特種超細粉體工程技術研究中心等科研平臺,持續深耕過熱蒸汽干燥技術,已成功服務國內外數多家腐殖酸生產企業,產品性能獲行業高度認可。未來,龍鑫將繼續以客戶需求為導向,推動干燥技術與智能化、綠色化深度融合,為腐殖酸產業升級貢獻“龍鑫方案”。
龍鑫干燥以過熱蒸汽技術為突破口,重塑腐殖酸鉀干燥工藝標準,為行業提供高效、節能、環保的一體化解決方案。選擇龍鑫,即選擇技術創新與品質保障,我們期待與您攜手,共拓腐殖酸產業新未來!

最新動態
更多
虛擬號將在 秒后失效
使用微信掃碼撥號