
常州市龍鑫智能裝備股份有限公司
白金會員
已認證

常州市龍鑫智能裝備股份有限公司
白金會員
已認證
當前腐殖酸鈉/鉀噴霧造粒干燥領域普遍采用空氣作為干燥介質,其固有缺陷制約行業發展:
(1) 干燥效率低下:熱效率不足,生產周期延長;
(2) 能源浪費嚴重:尾氣中的顯熱與潛熱因回收成本高、技術難度大被迫直接排放;
(3) 環保壓力劇增:廢氣含粉塵及未利用熱能,加劇碳排放與環境污染。

龍鑫干燥創新采用過熱蒸汽替代空氣介質,實現四大核心優勢:
(1) 凈耗能降低:蒸汽閉式循環系統實現熱能閉環利用,熱效率提升;
(2) 傳質效率提升:蒸汽高導熱性加速水分蒸發,干燥速率倍增;
(3) 產品品質升級:無氧環境抑制腐殖酸氧化降解,活性成分保留率超標;
(4) 零污染排放:尾氣冷凝水循環利用,粉塵排放低。

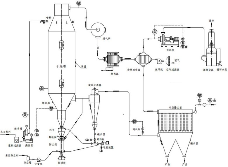
(1) 閉式循環熱能管理系統:節能與產能雙提升
創新設計三級蒸汽壓縮熱泵+板式換熱器余熱回收,將干燥尾氣中的二次蒸汽經壓縮升溫后循環利用,熱效率突破75%,遠超行業平均水平。
(2) 四區段動態耦合控溫技術:精準調控保障活性
基于先進算法構建溫度-濕度-粒徑關聯模型,將干燥塔分為預干燥段、恒速干燥段、降速干燥段、冷卻固化段,通過PLC實時調節蒸汽流量與霧化壓力。實測數據顯示,控制產品含水率穩定,活性官能團保留率高,較傳統工藝提升。
(3) 內置流化床強化造粒技術:解決吸潮結塊難題
在干燥塔底部集成動態流化床裝置,濕物料霧化后直接進入流化區,通過氣固兩相湍動實現顆粒表面包覆致密化。內蒙古某企業應用后,產品堆積密度提升,流動性指數提升,吸潮率下降,解決了運輸儲存中的結塊問題,產品溢價高。
(4) 全流程智能監控系統:數字孿生驅動工藝優化
搭載工業物聯網平臺,集成20+傳感器實時采集溫度、壓力、流量等參數,通過數字孿生模型預測工藝偏差并自動修正。系統內置的“智控云腦”可根據原料特性自動優化干燥參數,產品批次一致性高,人工干預率下降,顯著降低操作門檻。
(5) 惰性氣體保護防爆系統:高危工況安全保障
針對腐殖酸鉀干燥過程中可能產生的可燃粉塵,配置多級防爆裝置與氮氣惰化系統,通過在線氧濃度監測與自動補氣裝置,將控制系統氧含量。該設計已通過國家防爆電氣產品質量監督檢測要求,實現連續長時間無安全事故運行。

隨著腐殖酸行業向精細化、前沿化轉型,干燥設備的技術創新成為企業競爭力的核心。江蘇龍鑫憑借20余年干燥工程經驗,依托國家特種超細粉體工程技術研究中心等科研平臺,持續深耕過熱蒸汽干燥技術,已成功服務國內外數多家腐殖酸生產企業,產品性能獲行業高度認可。未來,龍鑫將繼續以客戶需求為導向,推動干燥技術與智能化、綠色化深度融合,為腐殖酸產業升級貢獻“龍鑫方案”。
龍鑫干燥依托國家特種超細粉體工程技術研究中心,已服務多家腐殖酸企業:
(1) 高效生產:單臺設備產能高,較傳統提升;
(2) 綠色轉型:年減排標煤,粉塵排放低;
(3) 定制化服務:提供工藝設計→設備制造→智能運維全生命周期解決方案。

最新動態
更多
虛擬號將在 秒后失效
使用微信掃碼撥號